Cost: $0-100
About These Ratings
Difficulty: Intermediate; some special skills needed. Danger 3: (Serious injury possible) Utility:

------------------------

Much Ado about Nothing

---------------------

by Shawn Carlson
November, 1996

---------------------

I AM CONVINCED THAT ALL successful scientists, professional or amateur, start off as discovery junkies. The experience of making an original find, of knowing that no one else has ever had your particular insight, is utterly addictive. There is no better way to feed this addiction than by expanding your laboratory's capacity for discovery. Last month's column focused on how to create a vacuum--a process that opens up many marvelous opportunities for exploring nature. This column completes the discussion by describing how to measure very low pressures.


Figure 1: MEASURING A VACUUM is accomplished with deviced build on a pipe "tee." The mechanical gauge, using a Hall effect transducer (HET) chip, can measure pressures down to one torr. The Pirani gauge uses a glow plug and reaches the millitorr realm.

To cover the range of pressures obtainable by the vacuum system described in October's column, you'll need two different gauges. One is a mechanical gauge that responds directly to the force that gas molecules apply to a diaphragm; it can record pressures down to about one torr. (A torr is the pressure required to elevate a column of mercury to a height of one millimeter. One atmosphere is about 760 torr.) Below this level one needs to resort to more sensitive devices, such as a so-called Pirani gauge, which can infer the pressure from other, related properties of a gas. Some such gauges can work above one torr, but they are much less convenient than the mechanical gauges. In addition to the gauges, you'll need an assembly that connects them to the vacuum.

The mechanical gauge is an adaptation of the technique to detect such micromovements as insect heartbeats that I described in the August column. It relies on the motion of a magnet and a Hall effect transducer (HET), an inexpensive chip that can be used to sense tiny changes in magnetic fields. You can purchase one from Honeywell Micro Switch in Freeport, Ill.: call (800) 537-6945 or (815) 235-6847; ask for model number SS94A1F.

First, place a bead of epoxy all around the rim of an old mayonnaise jar's mouth and stretch over it a thin sheet of Mylar. Once set, epoxy a rare-earth magnet (Radio Shack; part number 64-1895; $2) to the center of the sheet. Next, thoroughly coat one rim of a 1/4-inch-diameter brass pipe "tee" with epoxy. Affix the coated rim to the Mylar, making sure that the rim is centered over the magnet. After the epoxy has set, with an X-Acto knife gently cut the Mylar at the rim of the jar and carefully trim the excess Mylar from the pipe fitting. Finally, affix the HET to the pipe so that its sensitive area is centered on the Mylar membrane. Epoxy a 1/4-inch-wide plastic washer over the rim and then glue the HET to the washer. Make sure the HET's sensor is directly over the magnet.

As the pressure inside the tee falls, the Mylar will flex inward and move the magnet away from the HET. Use the "slowly varying signal" circuit described in the August column to register the displacement. You'll need to experiment to find the right gain. If set too high, the instrumentation amplifier will quickly saturate and thereby become ineffective; too low, the measurement won't be as sensitive as it could be.

You can build the rest of the vacuum assembly from a few dollars' worth of brass plumbing parts, all with 1/4-inch diameters. Completely coat with epoxy the threads of two devices known as hose-barb adapters. Tightly screw them into a brass pipe tee and epoxy a short length of pipe into the tee's center. To the other end of this pipe, connect the tee that has your mechanical gauge. Tygon tubing (check your local hardware store) links the adapters to the 1/4-inch-wide pipe of your vacuum system.

My simple gauge, which I slapped together in about an hour, bottoms out at about a couple of torr. There are plenty of ways to improve the performance of the instrument, and I invite you to experiment with variables such as the thickness of the Mylar, the area of the membrane, electronics, construction techniques and so on. I'll happily post your innovations to the Society for Amateur Scientists' World Wide Web site.

Even the most refined mechanical gauges, however, will not be able to detect pressures below about one torr. Getting to that range requires a clever alternative. It turns out that the ability of a gas to conduct heat is nearly independent of pressure over an amazingly wide range of pressures. Near one torr, however, the gas becomes so tenuous that its thermal conductivity begins to drop. This drop continues until the thermal conductivity reaches essentially zero at about one millitorr. You can exploit the relation to measure pressures between one torr and one millitorr.

The simplest gauge that measures thermal conductivity is the Pirani gauge. I tip my inventor's hat to Bruce R. Kendall, a physicist at Pennsylvania State University, for developing a wonderfully straightforward, robust and inexpensive type of Pirani gauge. The heart of Kendall's sensor is a glow plug: a platinum-alloy filament used to fire the cylinders in some types of engines, for example, diesel. But the Pirani gauge requires a smaller version of the glow plug, such as those used in model airplanes. They are available at hobby shops and cost less than $10. I've achieved satisfactory results with the O. S. Engine model A5, which retails for about $8.


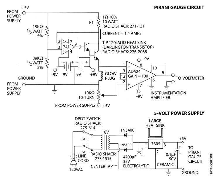
Figure 2: CIRCUITS supply a constant current to the Pirani gauge and convert household current to five volts of direct current.

Kendall's device takes advantage of the fact that a metal's electrical resistance changes with temperature. Kendall connects his glow plug to a source of constant current and then measures the voltage difference between the leads. The pressure sets the rate at which heat is conducted from the wire, which in turn changes the wire's final temperature and therefore its resistance. Because resistance is simply the voltage across the wire divided by the current flowing through it, this changing resistance produces a shift of a few millivolts that you can easily measure.

You'll need a source of constant current that can produce about 1.4 amperes. The circuit shown at the right is easy to construct and does the trick. The circuit relies on the AD524 chip, an outstanding instrumentation amplifier available from Analog Devices in Norwood, Mass.; call (800) 262-5643, ext. 3, for a local distributor. You can also construct an instrumentation amplifier from three type 741 operational amplifiers (see August's column for details).

Warning: A few coiled snakes lurk within the power supply. For protection from the line voltage, encase the circuit inside a project box. The first time I built this circuit the 4,700 microfarad capacitor blew apart because I installed it backwards (it could not handle the current flow). Young experimenters should not build this circuit without adult supervision. Also, because this circuit generates a respectable amount of heat, you must drill a few arrays of 1/8-inch-wide vent holes in the back of the box. The heat from the 7805 power supply chip must be drawn away, or the chip will overheat and shut down. Radio Shack sells an inexpensive heat sink (no. 276-1363, $1) as well as a heat-sink compound to ensure a good connection (no. 276-1372, $2).

The power supply circuit can deliver at most a continuous current of 1.5 amperes. The Pirani gauge will draw a nominal 1.4 amperes, but the exact current depends quite sensitively on the value of the power resistor (labeled "R1" in the schematic). The one-ohm Radio Shack model has a 10 percent tolerance, which means that its actual value could vary between 0.9 and 1.1 ohms. If it is less than 0.95 ohm, you risk drawing too much current from the power supply. Use a digital multimeter to ensure that the resistance is above 0.95 ohm.

To secure your Pirani gauge inside the vacuum housing, drill a small hole through a 1/4-inch-wide brass plug and thread two insulated contact wires through it. Connect one wire to the glow plug's housing and the other to the terminal at the bottom so that the glow plug rests as closely as possible to the brass plug. Next, coat the body of the gauge (but not the filament!) with enamel-based paint to insulate it electrically from the vacuum housing. Thoroughly fill the hole with epoxy, then screw the plug into the brass tee. You may be able to keep the plug from leaking air by wrapping Teflon tape around its threads before screwing it in, but I had to resort to epoxy. (Teflon tape will enable you to remove the plug for maintenance--when my glow plug burns out, I'll have to rebuild the whole assembly).

I have never needed to calibrate a vacuum gauge, and you probably won't either. That's because many applications require only a rough estimate of the pressure. And that's a lucky thing because calibrating a low-pressure gauge can be nightmarish. Its response is often not a linear function of pressure. Pirani gauges are even worse because their response depends on the particular gas being evacuated.

But if you're set on calibrating your gauges, you'll have to compare them with calibrated instruments. I suggest you call on local scientists, who are often happy to open their laboratory doors for such projects. But no matter how carefully calibrated your gauge, in real working conditions you'll be lucky if you can determine the pressure to within a factor of two.

For more information about amateur science projects, visit the Society for Amateur Scientists's World Wide Web site or call 1-401-823-7800.

Suppliers and Organizations

The Society for Amateur Scientists (SAS) is a nonprofit research and educational organization dedicated to helping people enrich their lives by following their passion to take part in scientific adventures of all kinds.

The Society for Amateur Scientists
5600 Post Road, #114-341
East Greenwich, RI 02818
Phone: 1-401-823-7800

Internet: http://www.sas.org/

 

American Science & Surplus offers a unique mix of industrial, military and educational items, with an emphasis on science and education. We supply a wide range of unusual and hard to find items (some say bizarre stuff) to the hobbyist, tinkerer, artist, experimenter, home educator, do-it-yourselfer, and bargain hunter.

American Science & Surplus
P.O. Box 1030
Skokie, IL 60076
847-982-0870 Voice
800-934-0722 Fax

info@sciplus.com

http://www.sciplus.com