Cost: $0-100
About These Ratings
Difficulty: Beginner to intermediate Danger 2: (Minor injury possible) Utility:

------------------------

Generating Visual Illusions with Two Kinds of Apparatus

---------------------

by C. L. Stong
March, 1971

---------------------

SEVERAL of the tricks that can be played by visual perception can be investigated by simple experiments. One type of illusion is seeing things that are not there. Consider the pattern of black squares in the illustration below. Fix your gaze on any intersection of the white dividing lines. The point where the lines cross appears white, but as you continue to focus attention on that point you will, through peripheral vision, perceive fuzzy gray spots at all the other intersections. The spots will become increasingly distinct as you continue to watch them.


Illusion of the fuzzy spots

Shift your gaze directly to one of the spots. It will vanish, but another spot will appear at the place your eyes have left. If you continuously scan the pattern, the spots will come and go. No matter how you shift your eyes, the number of spots never exceeds 15.

The visual sense is equally tricky in the matter of color perception. If man could see things as they actually are, nature would lose many delightful hues. No rainbow would form in the sky, soap bubbles would lose their iridescence, all birds and butterflies would appear either black or yellow, snow would become transparent and diamonds would lose their colorful sparkle. Fortunately the eye even tends to confuse the colors of dyes and pigments. If three or more colors arising from a dye or a pigment, such as red, yellow and blue, are presented to the eye as a pattern of closely spaced dots, they can create the illusion of a full range of color, as is evident in the full color illustrations in this magazine.

Indeed, a moving pattern of black on white can generate the same range of hues. A suitable pattern for investigating the effect appears in the illustration on the opposite page. To observe the colors, make a copy of the pattern about six inches in diameter. Place the pattern on the turntable of a phonograph. Spin the turntable at 78 revolutions per minute. Flood the pattern with white light and look steadily at the near side. Do not focus on the details of the pattern. Let them sweep past your eye as a blur. Within 30 seconds certain parts of the disk will appear faintly tinted; perhaps a purplish hue will form near the outer edge, pastel yellow in the middle and bright blue closest to the center. The colors will brighten as you watch. Additional hues will form.


Roger Hayward's pattern for generating an illusion of color

Lower the speed to 45 revolutions per minute. Some hues will become brighter. Others will vanish. The disk and some of the existing colors may assume an overcoating of pale yellow. Repeat the experiment immediately at 33 revolutions per minute. Most of the colors will disappear.

The experiment was devised by the German experimental psychologist Gustav Theodor Fechner. The disk he used operated at speeds of up to 300 revolutions per minute. The low-speed version presented here is the confection of Roger Hayward, who illustrates this department.

In explaining why the colors appear, Fechner recognized that visual perception involves far more than the eye. Signals transmitted from the eye to the brain are modified by various mechanisms in the nervous system and combined with inputs from other sense organs and with information stored in the memory. Fechner concluded that the velocity at which visual signals are transmitted to a center of perception in the brain varies with hue.

Such temporal differences occur when the white edge of a moving pattern cuts into a black background. According to Fechner, the differences are interpreted as color. Although most observers see Fechner's colors, not all individuals see the same hues in the same arrangement.

The visual sense also garbles its reportage of motion. Depending on the circumstances of observation, one can be fooled into concluding that stationary objects move and that moving objects stand still. Indeed, one can even perceive motion in the absence of a physical object.

For example, put the bulb of a desk lamp (with an opaque shade) about six inches above a flat surface, such as the top of a desk. Arrange a switch so that the lamp can be turned on and off at intervals of about a second. From a distance of 18 inches gaze at the flat surface under the lamp. Switch the lamp on and off continuously.

At first light will instantly and uniformly flood the surface as the lamp is switched on and the surface will darken uniformly when the lamp is turned off. After the lamp has been turned on and off a dozen times or so, however, a remarkable effect occurs. When the lamp is turned on, a small disk of light, perhaps six inches in diameter, appears immediately below the bulb and quickly expands to the edge of the surface. The expansion occurs in about a tenth of a second. Conversely, when the lamp is turned off, a circular shadow sweeps m from the sides. The light contracts to a disk at the center and vanishes. Obviously the contracting shadow is an illusion.

The perception of motion where no motion exists continues to fascinate experimenters. Recently G. F. McVey and William F. Krejci of the University of Wisconsin developed two instruments, which amateurs can make, for investigating time-related phenomena in the sense of vision that account for illusions such as motion pictures and television. They write as follows:

"One of the fundamental psychophysical principles underlying the perception of motion pictures and stroboscopic lighting effects is based on the perceptual phenomenon termed flicker fusion. The terms flicker-fusion frequency and critical flicker frequency refer to a specific rate of interruption, in flashes per second, that causes an intermittent light to be seen as continuous. It has been aptly pointed out that when films are projected at rates lower than the critical flicker frequency, movies literally become 'flicks.'

"The critical flicker frequency depends on a number of variables related to the mechanism of the eye and to the nervous system. For example, the rate increases with increasing light intensity and the size of the flickering field. It also varies with the color of the flickering light, the relative lengths of the light and dark phases of the cycle, the time of exposure, the relative brightness of the surrounding field, the perceptual characteristics and age of the viewer and the area of the retina that is exposed to light.

"Motion pictures are normally projected at the rate of 24 frames per second. At this rate the viewer would detect an annoying flicker even if the films were projected by a moderate source of light. Modern motion-picture projection machines compensate for the flicker effect by interrupting the light three times per frame: twice during the presentation of the frame and once while the frame is being replaced by the next frame.

"Although the light is interrupted 72 times per second, the effective flicker frequency of the projected images amounts to only 48 flashes per second- barely above the rate at which individual flashes appear to fuse into a constant illuminated field. When projectors are equipped with high-intensity lamps, however, particularly of the xenon type or the General Electric Marc 300 lamp, annoying flicker appears. The problem can be minimized either by placing neutral-density filters over the lens or by moving the projector farther from the screen, thereby enlarging the picture. Each expedient lowers the intensity of the projected image to a level of brightness that makes flicker fusion possible with projectors having standard shutter mechanisms. The problem can also be minimized by increasing the general illumination in the room, which has the effect of reducing contrast and hence the apparent brightness of the image.

"Critical flicker frequency can serve as a useful index of visual acuity. The higher the frequency at which an individual can see flicker, the greater the fidelity of his visual mechanism. Tests disclose that people aged 55 and over generally have a relatively low fusion frequency.

"Another effect that is related to critical flicker frequency is known as brightness enhancement. It seems logical to suppose a lamp would appear somewhat dimmer when it flickers than when it burns steadily, because a flickering lamp is dark part of the time. Experiment confirms this supposition in the case of lamps that flash at rates above the critical flicker frequency. When the flashing rate falls to a certain level below the critical flicker frequency, however, the apparent brightness not only increases but also can exceed the apparent brightness of a lamp that is not flickering.

"Maximum apparent brightness is observed at a flicker frequency of between eight and nine flashes per second. This is the frequency of the alpha waves of the brain as recorded by the electroencephalograph. The coincidence suggests that brightness enhancement can be explained in terms of a resonance effect between naturally occurring brain waves and incoming signals from the eye. Whatever the explanation, it has been observed that excessive exposure to a bright source of light that flashes at a rate similar to the observer's alpha rhythm can in some people induce hallucinations and even seizures resembling the fits of epilepsy. These unfortunate consequences have been observed in some spectators who attend psychedelic light shows. We mention the effect as a warning. Do not stare at lights that flicker at rates of approximately eight flashes per second.

"Still other aspects of vision that are associated with critical flicker frequency are the phi phenomenon and the stroboscopic effect. The experimental psychologist Max Wertheimer, who coined the term phi phenomenon, demonstrated that the illusion of motion could be created by sequentially illuminating stationary objects of similar shape arranged in an appropriate pattern. In his original experiments Wertheimer used two short vertical lines spaced one centimeter apart and observed them at normal reading distance. With a sliding screen he exposed the lines alternately at intervals of 1/5 second. At this rate the lines appeared one at a time in succession. When the rate of exposure was increased to about 1/30 second, the appearance of succession was lost. The lines were seen simultaneously.

"Subsequent experiments by Wertheimer and others disclosed five significant effects that depend primarily on the frequency of exposure, the brightness of the light and the physical separation of the objects. At a frequency of 100 cycles per second the observer sees the objects simultaneously. At 40 cycles per second the objects appear somewhat displaced toward each other. Partial movement becomes evident. At a somewhat lower frequency, which varies with individual observers, one object appears to move smoothly and continuously across the space. (This effect is known as optimal movement.) At a still lower frequency one no longer sees an object moving in space but just the movement itself! In essence this is the effect-the phi phenomenon-that one observes in motion picture images when the projector operates at proper speed. At still lower frequencies one observes the objects in succession.

"Of the five effects, the phi phenomenon has aroused the most interest because it visually approximates pure movement. Common applications of the effect include, in addition to motion pictures and television, displays on theater marquees and advertising signs consisting of flashing lamps arranged in patterns that appear to move. In recent years some automobiles also have been equipped with directional lights that flash in sequence.

"Stroboscopic effects include such visual contradictions as arrested motion, deceleration and reversals in direction. Examples of apparent arrested motion can be seen when a flashing light illuminates a group of dancers. Continuous motion is replaced by a staccato succession of fixed images. The phenomenon also appears occasionally in motion pictures when stagecoach wheels appear to rotate backward and airplane propellers slowly inch their way around.

"The effect of the dancers' standing still is observed when the stroboscopic light flickers at a rate below the viewer's critical flicker frequency. With rotating objects the effects are explained by differences in the turning speed of the objects and the shutter speed of the camera. If the camera had photographed the wheel at a shutter speed equal to the wheel's turning speed, the spokes would have appeared to stand still. If the camera had then been speeded up, the projected image of the wheel would have appeared to rotate backward. If the camera had been operated at a lower speed, the projected image of the wheel would have appeared to rotate slowly in the forward direction.

"To appreciate fully the remarkable characteristics of man's sense of vision one must participate in demonstrations of the effects. For this reason we undertook the design and production of two sets of demonstration devices that amateurs can build. One apparatus, based primarily on electronic components, is quite versatile and fairly inexpensive to make. The other device, which employs electromechanical parts, is less versatile but cheaper.

"The electronic version of the phi phenomenon demonstrator consists essentially of four fluorescent lamps in individual boxes. The lamps are connected to a master control unit that can be programmed to generate flashes of adjustable duration in sequences that can be varied. The control can be programmed for continuous cycling, that is, it can be set to fire the lamps in a sequence such as l, 2, 3, 4, 1, 2, 3, 4 and so on. Alternatively, it can be set to automatically fire two, three or four of the lamps once and then stop. The flash duration of each lamp can be preset from 1.5 seconds to .04 second. The dark interval between flashes can also be preset through the same range.

"Each lamp has a translucent white window to diffuse the light. The lamps are fitted with frames that accept color filters. The lamphouses can be coupled together mechanically by interlocking fittings.


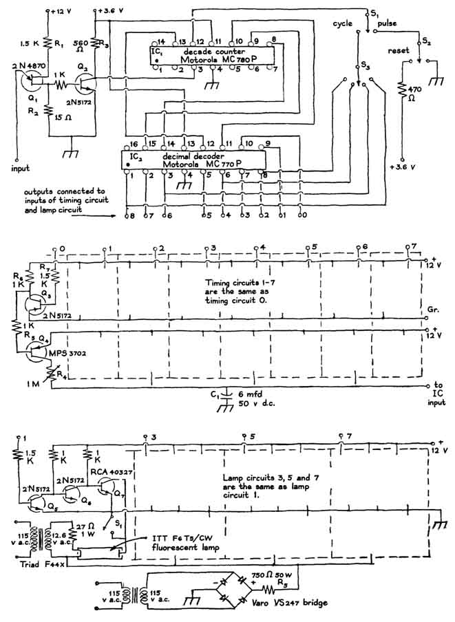
Circuitry of the electronic apparatus designed by G.F. McVey and William F. Krejci

"The electronic switching scheme involves a number of timing circuits that control the stepping rate of solid-state decimal counters. The counters select desired timing circuits and actuate the lamps. The system includes eight separate unijunction transistor timing circuits, each controlled by transistor switches [see illustrations at left]. When the unijunction transistor (Q) is turned on, the capacitor (C) discharges through a resistor (R). This turns, on the associated transistor (Q) for a short interval, generating a negative pulse of voltage. The pulse triggers the integrated-circuit counter (IC), which advances one count. The decimal decoder (IC) decodes the binary output of IC. A positive potential of 3.6 volts appears at the output terminal of the decoder, which selects a predetermined timing circuit and switches on one of the lamps.

"A typical switching sequence illustrates the action of the circuit. When switch S is set in the pulse mode, the subsequent operation of switch S impresses a positive potential of 3.6 volts on IC. This pulse resets the device to zero. A positive potential of 3.6 volts thereupon appears at the zero-output terminal of IC and turns on the timing circuit 'zero,' which begins to charge capacitor C through resistor R. The rate of voltage rise across the terminals of C is determined by the resistance of R, which is a variable resistor and can be adjusted.

"When the potential across C rises to approximately eight volts, the unijunction transistor (Q) fires, thus advancing the count one unit and switching the output of IC from the 'zero' terminal to the 'one' terminal. Positive potential at the 'one' terminal activates timing circuit 'one' and switches on lamp No. 1 through transistors, , and . The lamp goes on immediately because its filament is heated continuously. Transistor completes the circuit to ground.


Disks for shutter assembly

"Current from the high-voltage power supply is limited by resistor . Timing circuit No. 1 now controls the rate at which capacitor C accumulates charge. When the rising potential actuates the unijunction transistor, IC advances to the 'two' terminal, initiating a similar sequence of events.

"The action continues until the output potential of IC steps to the 'eight' terminal. This terminal is not connected to a timing circuit. Hence the device remains in this mode until the reset switch (S) is depressed. The full cycle is then repeated.

"The device for demonstrating critical flicker frequency consists essentially of a shutter for interrupting light, such as the beam of a 35-millimeter slide projector. The shutter assembly includes a pair of identical opaque disks, each with an opening in the form of an arc [see illustrations right and lower left]. The pair of disks is rotated by a variable-speed motor.


Apparatus for demonstrating flicker fusion

"The effective size of the opening can be adjusted by rotating one disk with respect to the other and clamping the pair at the desired position. If the arcs span 90 angular degrees and the openings coincide, the intervals of light and darkness are equal. The ratio of light to darkness can be reduced by adjusting the angular displacement of the disks.


Apparatus for demonstrating the phi phemenon

"Small direct-current motors that operate on 28 volts are available inexpensively on the surplus market. Our shutter is rotated by a motor of this type. Doubtless it would be possible to clamp the disks to the shaft of the motor with a pair of rubber grommets, although we used a wheel adapter. We calibrated the flash rate with a stroboscope. Alternatively, one could put on the disks a series of stroboscopic patterns like those used for checking the speed of phonograph turntables.

"It is possible to build an electromechanical device for demonstrating the phi phenomenon by using an improvised rotary switch for actuating two or more miniature lamps. The switch could be operated by the same motor that rotates the shutter. Flashlight bulbs can be used for light sources at speeds of up to about 15 flashes per second. At higher rates the effects of thermal inertia become apparent: the filaments continue to glow somewhat during the dark interval.

"Gas discharge lamps can be substituted for experimenting at higher flicker rates. Miniature neon lamps rated from 1/17 watt to three watts are available from dealers in electronic supplies. They emit red light. The Brite-Glo neon lamp with a crater electrode is recommended for this application. Argon glow lamps rated up to two watts are also available. They emit a pale violet-blue light.

"Details of the construction are shown in the accompanying illustration [right]. The ratio of the light and dark intervals is fixed in the electromechanical device, which is also less flexible in other respects than the electronic apparatus. Even so, the phi phenomenon can be observed if the lamps are viewed at normal reading distance.

 

Bibliography

EXPERIMENTAL STUDIES ON THE SEEING OF MOTION. Max Wertheimer. Philosophical Library, Inc., 1961.

THE ILLUSION OF MOVEMENT. Paul A. Kolers in Scientific American, Vol. 211, No. 4, pages 98-106; October, 1964.

 

Suppliers and Organizations

The Society for Amateur Scientists (SAS) is a nonprofit research and educational organization dedicated to helping people enrich their lives by following their passion to take part in scientific adventures of all kinds.

The Society for Amateur Scientists
5600 Post Road, #114-341
East Greenwich, RI 02818
Phone: 1-401-823-7800

Internet: http://www.sas.org/