Cost: $100+
About These Ratings
Difficulty: Intermediate; some special skills needed. Danger 2: (Minor injury possible) Utility: This project is based on obsolete technology.

------------------------

A Tuning Fork with Electric Drive Can Make an Inexpensive and Highly Accurate Clock

---------------------

by C. L. Stong
April, 1964

---------------------

THE ELECTRICALLY DRIVEN TUNING forks that have appeared on the surplus market in recent years open to amateurs the opportunity for constructing a relatively inexpensive clock for use in experiments that require accurate timing. The tuning-fork clock is much simpler to build than its quartz-crystal counterpart. Small synchronous motors are available that operate directly on the 400-cycle frequency generated by the forks; no electronic frequency division is required, as in the case of quartz-crystal clocks. Moreover, the output of a well-designed fork is substantially greater than that of a quartz crystal and thus minimizes the amount of amplification required. About the only drawback is that the rate of the fork is not so constant as that of a quartz crystal. But the fork's advantages are such that it has been adopted as the timing unit in the watch-rate regulators used by most watchmakers and, in a miniaturized version, it constitutes the timing unit in a currently popular electronic wrist watch of high accuracy.


Figure 1: Details of the tuning fork

During a continuous 37-day test made recently, Tom Clements of Tappan, N.Y., found that typical forks do not deviate by more than .6 second in rate from the time as broadcast by radio station WWV of the National Bureau of Standards. The tuning-fork clock Clements designed does triple duty as an audio-frequency standard, a timekeeper and a perpetual electromechanical calendar that can be programed years in advance to switch other apparatus on or off automatically at any instant.

"All clocks," writes Clements, "have at their heart some regularly recurring phenomenon, such as the swing of a pendulum or the beat of a balance wheel, that serves as the generator of timing oscillations from which the clock eventually derives its display for the user. Several clocks built by amateurs that employ crystal oscillators for this purpose have been described in your column [September, 1957; June, 1961; March, 1963], and there is no doubt in my mind that all were fine examples of the amateur's art. In fact, the subject had been so well covered that about two years ago I began to look around for some way to be original rather than travel the trail so well laid out by others.

Fortunately I happened to notice an offering of some rather good 400-cycleper-second tuning-fork assemblies on the surplus market. It seemed to me that an interesting clock could be built by driving a 400-cycle synchronous motor from the oscillations of one of these forks and arranging for the motor to generate regular pulses that could then be counted using stepping relays of the type designed for telephone switching.

"In the form used for generating electrical oscillations, tuning forks are specially constructed for maximum stability; usually they are sealed in a controlled atmosphere. They dissipate energy through internal friction and, depending on the atmosphere, through acoustic radiation. These energy losses must be continually replaced to sustain oscillations of constant amplitude. This is achieved in the fork I used by making the tines of magnetic material and using an electromagnet between the tines to drive them. A second electromagnet, also located between the tines, acts as an alternating-current generator. The signal from this coil is amplified and then applied to the first electromagnet as the driving energy [see Figure 1 ]. In other words, the electromagnets and the amplifier constitute a positive feedback loop


Figure 2: Graph of the tuning forks' characteristics

.

"My fork came in a sealed can mounted on a module together with a two-tube amplifier for sustaining the oscillations. I found that it did not vibrate exactly at 400 cycles; the first model of my clock ran fast by a few seconds a day. Some study convinced me that it would be impossible to shift the frequency enough by electrical modifications of the drive circuit to achieve the desired 400 cycles. I opened the sealed can and found that the manufacturer had tuned the fork by first cutting it to vibrate at slightly more than 400 cycles. Drops of solder had then been added to the tips of the tines to lower the frequency. The final adjustment had been made by filing away the solder. I was relieved to discover that the fork seemed just as active in air as it had been in the can. This indicated that the pressure of the gas in the can had been approximately that of the atmosphere. Inspection of the can led me to guess that the unit had been flushed with dry nitrogen or some other inert gas just prior to seal-off. I also found that the activity of the fork could be improved by rubbing the center pole pieces of the electromagnets simultaneously with one pole of a strong bar magnet, thereby magnetizing the facing ends of the drive and pickup coils.

"The tuning procedure, for adjusting the fork so that it can be made to operate at 400 cycles, is fairly simple if some care is taken to understand what is happening. The idea is to tune the fork by adding or removing solder from the tips of the tines until the frequency is slightly higher than 400 cycles. When this has been done, the frequency can be shifted to exactly 400 cycles by changing the phase of the frequency that drives the fork in relation to that generated in the pickup coil. It tums out that it is not practical to shift the frequency upward by electrical means. All my attempts to do this resulted in parasitic oscillations that suppressed oscillation at 400 cycles.


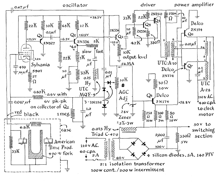
Figure 3: Schematic diagram of the tuning-fork oscillator

"Before attempting to modify the fork I first measured its quality factor, or 'Q.' This is easily done by setting the fork into oscillation in its electronic circuit and measuring the output of the pickup coil by using the amplifier as a preamplifier for feeding a signal to an oscilloscope. A measurement is then made of the time required for the oscillations to decay to .37, or 1/e, of their initial amplitude. The circuit that supplies driving energy to the fork is opened when the signal has reached maximum amplitude and a stopwatch is started simultaneously. When the oscillations as observed on the face of the oscilloscope have decayed to about .37 of their original value, the stopwatch is stopped. Q is then calculated from the relation Q = 3.14 x f x t, where f is the frequency (in this case 400 cycles per second) and t the time in seconds as read from the stopwatch. Testing several forks, I found Q's ranging from 5,000 to 7,000, with 6,000 being about average.

"Now, Q is also related to the band width or range of frequencies through which the fork vibrates at maximum amplitude. The relation is simply BW = f/Q. The amount that the phase of the input, or driving, frequency shifts with respect to the output of the fork can be expected to be 45 degrees when the frequency departs by half of this band width from the center of the band. Taking Q to be 6,00O, I estimated that the frequency is lowered by one part in 12,00O, in relation to the natural resonant frequency, when the phase of the drive signal is shifted so that it lags 45 degrees with respect to the fork output. Since the sides of a graph plotted to depict the band width of the fork steepen rapidly in this region, it is advisable to operate the fork well within the 45-degree region, as illustrated by the accompanying graph [above]. An electrical network I designed is used to shift the phase less than 20 degrees, and thus to the neighborhood of one part in 40,000 in frequency, or to about two seconds per day in clock error. This network constitutes the 'fast-slow' adjustment of my clock.

"The objective, then, is to tune the fork by adjusting the solder so that initially the clock runs not more than two seconds per day fast. The Q measurements are of great help when making the adjustment. If one tine is tuned to a frequency slightly different from the other, the band width begins to broaden. The broadening is quickly indicated by a lowered Q. The cure obviously is to adjust one tine or the other until the Q returns to its maximum value. Just add solder, tune by filing the solder a bit and observe the Q. A little practice enabled me to tune my fork without great difficulty.

"The incorporation of a phase-shifting network into the electronic circuit that is supplied by the manufacturer to drive the fork proved somewhat difficult. A little thought convinced me that it would be better in the long run to completely redesign this part of the circuit for transistors and thereby gain the additional advantage of a unit that could be operated by batteries, if desired, or to shift to battery operation automatically in the event of a power line failure. One summer's worth of ruined data was enough to convince me of the need for stand-by battery operation.

"The electronic circuitry that ultimately resulted is shown by the accompanying schematic diagram [Figure 3]. The oscillator amplifier is a hybrid circuit, chosen because I wanted an automatic gain control to stabilize the drive to the fork. The frequency is weakly dependent on the amplitude of the driving energy, and it is well to minimize this dependence as much as possible in order to improve stability. The automatic-gain-control circuit (AGC) is of the delayed type that enables the amplifier to approach full gain until almost full amplitude has been reached; then the AGC takes control of the gain and therefore of the amplitude.


Figure 4: Graph of the fork's timekeeping performance

"To achieve the desired performance I finally decided to include one vacuum tube of the new 'peanut' variety in the circuit, a tube designed to be compatible with transistor circuits. It has a 26.5-volt filament and operates well from a plate supply of the same voltage. A resistor in the cathode serves to bias the tube to its maximum gain when the AGC voltage is zero, and makes the circuit self-starting. The transistor Q1 is a current amplifier and Q2 is a voltage amplifier. The network in the emitter of Q2 introduces the phase lag for the adjustment of the fork frequency. It acts to increase the gain as phase shift is increased, thus tending to offset the decrease in fork output as the frequency is shifted away from the fork's natural period.

"Q3 is an amplifier of the emitter-follower type that isolates the oscillator from the driver. Q's 4 through 7 form a power amplifier that generates about three watts for the clock motor. The emitter-follower circuit was also selected for the output stage, primarily because it is stable under no-load conditions. The autotransformer connection in the output stage helped to solve the problem of finding a transformer just right for the job.

"The power supply is fairly simple. The inductance-input filter helps to maintain the voltage at a constant value. The Zener diode supplies regulated potential at 28 volts to the oscillator and excitation for transistor Q8. This transistor functions as a voltage regulator of the shunt type; it supplies 28 volts to the driver and power amplifier. The resistor in the collector of Q8 helps to reduce the amount of power that is dissipated by this transistor. The 2N174 transistors are rated at 80 volts but no more than 60 volts is applied to them. The regulator must operate properly or these transistors may be destroyed. "Before undertaking the construction of the electronic part of the clock the inexperienced worker should review the literature of transistor construction. Transistors are easily damaged by heat. The leads must not be bent sharply at the point where they enter the housing. Transistors QS, Q6 and Q7 and the Zener diodes are mounted directly on the chassis, which acts as a heat sink. Q8 requires at least a medium-sized, finned heat sink, from which it must be insulated with mica washers.

"I mounted the entire electronic assembly, including the fork and power supply, on a metal chassis two inches high, eight inches wide and 17 inches long. The fork must be kept vertical. When the circuit has been constructed, all connections should be carefully checked against the schematic diagram. Then disconnect Q and the supply lead to the power amplifier and apply power from the line. If a variable transformer is available, use it to apply the power gradually. Then, with an appropriate voltmeter, measure the output of the Zener diode. If it is regulating properly, the potential, as measured at its cathode, should be 28 volts. Ground the lead from the automatic gain control and set the wiper contact of the AGC potentiometer at the positive supply end. The fork should now oscillate.


Figure 5: Schematic diagram of an electromechanical calendar

"The shape of the wave form that the fork generates should be observable by connecting the oscilloscope at all points in the circuit that carry the signal. Next remove the ground that was previously placed in the lead from the AGC and gradually advance the wiper contact of the AGC potentiometer toward the grounded end. The AGC should now function. The output signal, as observed on the oscilloscope, should vary as the adjustment of the AGC is altered. Set the AGC adjustment for about two-thirds of full output, remove power, reconnect Q8 and the supply to the power amplifier. Reduce the output to zero at the output-level potentiometer on Q3. Reapply power and measure the voltage at the emitter of Q8; it should be about 28 volts. By means of the oscilloscope observe the voltage on the emitter of either Q6 or Q7. The potential should be about 28 volts positive when no signal is present. Gradually increase the drive by means of the output-level control. Signal voltage should appear at the measured point. Increase the drive until the wave form just begins to develop a flat top. Do not increase the drive more than this amount. The maximum voltage on the emitter should measure between 56 and 60 volts. An alternating current of 110 volts (root-mean-square, not peak-to-peak) should appear across the clock motor, which must be connected when the measurement is made. I use a 400-cycle, synchronous clock motor that was manufactured by the Haydon Company, 245 East Elm Street, Torrington, Conn. The 400-cycle output of the amplifier can be divided by eight for operating a 50 cycle motor, if required, or divided by 20 and multiplied by three for 60-cycle output.

"My tuning-fork module was obtained from the R. E. Goodheart Company, P.O. Box 1220, Beverly Hills, Calif. 90213. By special arrangement the price has been reduced to $14.95 for amateur experimenters. This article should be mentioned when the fork is ordered to ensure that the proper model is supplied. The unit will arrive complete with vacuum tubes and a schematic diagram. Before making any modifications apply the specified voltages and c heck to make sure the fork oscillates. If it does not, return the unit. The supplier has agreed to replace defective units promptly. To start the oscillation gently tap the cylindrical can that houses the fork assembly. Full output, as observed on the oscilloscope, should develop within about 30 seconds.

"I attached a cam to the shaft of my motor, which turns at one revolution per minute. The cam closes a microswitch briefly during each revolution The rate of the tuning fork is observed by measuring the difference between the trailing edge of the minute pulse so generated and the beginning of the minute tone that is broadcast by WWV. I made my comparisons each evening at about the same time of day. The results of one 37-day run are plotted on the accompanying graph [above]. Fluctuations of room temperature appear to account for most of the variations, although some inaccuracy is contributed by this stopwatch technique of observing. The maximum error of measurement amounts to about .15 second, which is not particularly good. Currently I am working on a 400-to-1 frequency divider. This unit, together with an oscilloscope display, will make observations easier and more accurate.

"Room temperature during this run varied about three degrees Fahrenheit, both above and below the normal temperature of the room. That these changes could produce such variations in rates of the tuning fork demonstrates that the fork is sensitive to temperature Other measurements similarly indicate that for maximum stability the fork should be placed in an oven at constant temperature. I plan to construct a small oven in the near future. The Q of the fork tends to vary to some extent with barometric pressure, and this too affects the stability. By far the best solution of this problem would be to operate the fork in a vacuum. A vacuum housing would increase the Q substantially and with it the stability. The fork comes in a gas-tight container that is fitted with a sealed inlet tube and therefore can be exhausted readily by those who have access to an air pump.

"Having progressed to this point, I decided to equip the timing unit with a digital display and perpetual calendar. The problems changed from the design of electronic circuits to those of counting circuits. Good counting devices of course include vacuum tubes and transistors. They can accept millions of pulses per second. For counting at lower rates one can use stepping switches of the type that accept dialing pulses in telephone exchanges. These are available inexpensively on the surplus market and, depending on the number of contacts, are remarkably versatile.

"The counting circuit includes seven principal stepping switches, together with several auxiliary relays, for counting minutes, tens of minutes, hours, days, the date, the month and the year. The circuit provides the appropriate skip every four years in February for leap year. By adding a few coincidence circuits, which can be selected by switches, I found it possible to generate pulses at preset times for actuating a variety of other apparatus in my basement shop, as well as appliances upstairs including the radio set and a digital display of the time. I wound up with what may well be the world's most complicated alarm clock!

"Basically the stepping switch is simply a multiposition switch whose shaft is driven by a ratchet-and-pawl arrangement. An electromagnet actuates the mechanism in such a way that a brief pulse of energy causes the switch to step one position. There are often auxiliary contacts provided so that the switch can be made to self-step, or to rotate continuously at its free-running rate until power is removed. This feature allows the skipping of unwanted positions and is used to set the switch to some preselected initial position. The self-step contacts usually operate just at the end of the full travel of the electromagnet armature and can be opened there or closed, like a common household-buzzer action that sets up an oscillation. The switch can be wired to move one position during each oscillation. Other auxiliary contacts on the switch itself can be used to halt the action when the switch arrives at a desired position, designated as the 'home,' or 'normal,' position, or at other desired positions.

"Stepping switches are of two types: step-on energize and step-on de-energize. In the former the shaft moves when the pulse is applied to step; in the latter the pawl is cocked against a spring when the pulse is applied, and the spring releases its energy to step the switch when the pulse is removed. Most of my switches are of the second type in the minutes, hours and date part of my clock and of the first type in the days, months and years part, for the reason that the second type is easier to step synchronously.

"I adopted a design axiom that will explain why parts of this circuit may seem unnecessarily complex. It is far better, in my opinion, to design counting circuits so that they can operate in a single way or not at all than to trust to luck and hope that with a precisely timed sequence of operations the clock will count for months on end without making a mistake. It is discouraging to build any counting circuit only to discover after a few weeks of operation that it occasionally misses a count because the proper functioning of the parts was made to depend on two operations that occur at slightly different times, when by adding an auxiliary relay or two the designer could have achieved complete reliability. It should also be noted that almost all stepping switches are rated for momentary operation; prolonged application of power may overheat the relay coil. Care must be taken to ensure that sustained power cannot be inadvertently applied to any coil, unless the designer is prepared to replace an occasional coil, or even a complete switch.

"Care must also be taken to suppress arcs between the contact points of all stepping switches. Most manufacturers can supply instructions for minimizing arcs in their particular switches. In addition each unit should be tested as it is placed in the circuit, a time at which it is also advisable to check the contacts for proper alignment and adjustment.

"Beyond these considerations the counting circuit requires little discussion. I shall be glad, however, to forward a complete, mimeographed analysis of the action of the circuit on receipt of a stamped, self-addressed envelope. Address requests for the analysis to Tom Clements, P.O. Box 598, Palisades, N.Y. 10964. Finally, a small group of enthusiasts that makes a hobby of constructing accurate clocks and other timing devices has recently banded together in an informal organization known as the American Amateur Chronometric Society for the purpose of exchanging information concerning the measurement of time. A letter addressed to me will bring an invitation to join, together with an explanation of what we hope to accomplish.

 

Suppliers and Organizations

 

Fry's Electronics retails over 30,000 electronic items within each store. Fry's has been keeping hi-tech professionals supplied with products representing the latest technology trends and advances in the personal computer marketplace for 15 years. Fry's has become the place where a technical customer can shop with confidence and comfort.

 

The Society for Amateur Scientists (SAS) is a nonprofit research and educational organization dedicated to helping people enrich their lives by following their passion to take part in scientific adventures of all kinds.

The Society for Amateur Scientists
5600 Post Road, #114-341
East Greenwich, RI 02818
Phone: 1-401-823-7800

Internet: http://www.sas.org/