Cost: $100+
About These Ratings
Difficulty: Advanced; special skills needed. Danger 3: (Serious injury possible) Utility: This project is based on obsolete technology.

------------------------

How the Amateur Can Perform Experiments That Call for the Use of Radioactive Isotopes

---------------------

by C. L. Stong
May, 1960

---------------------

CAN AN AMATEUR PERFORM EXPERIMENTS that involve the use of radioactive isotopes? Many amateurs who have wanted to undertake such experiments have assumed that they could not, because the isotopes themselves could not be obtained. Not so. To obtain a substantial quantity of radioactive material requires a license from the Atomic Energy Commission, but amateurs can buy tiny amounts of many radioactive isotopes without a license and at modest cost. Sixty-five radioactive isotopes can now be purchased without a license, among them the biologically useful isotopes phosphorus 32, iodine 131, calcium 45, sodium 22 and zinc 65. In general the amount of each isotope in any one purchase is restricted to 10 microcuries. Among the exceptions are carbon 14, iron 55, manganese 56 and sulfur 35, which are dispensed in quantities of up to 50 microcuries. The isotope is usually hipped as a dry, water-soluble compound in a small bottle. The contents of the bottle weigh only a few trillionths of a gram; indeed, the bottle appears to be empty. By adding a prescribed mount of water to the bottle one obtains the isotope in a solution that is calibrated with fair accuracy.


Figure 1: Successive autoradiographs of disks containing phosphorus 32 (horizontal) and iodine 131.

In one microcurie of any radioactive substance nuclear disintegrations occur by definition at the rate of 37,000 per second. A 10-microcurie supply of an isotope should thus provide enough material for several experiments. A number of commercial suppliers make up kits designed for specific projects such as the study of soil characteristics, for biological investigations or for a series of experiments in nuclear physics.

With a supply of radioactive isotopes and some homemade apparatus one can observe the effects of nuclear processes, measure the half-life of the isotopes, study the utilization of nutrients by plants and animals, analyze the properties of metals and make a variety of physical measurements. In the following discussion John H. Woodburn of the Department of Education at Johns Hopkins University describes some elementary experiments and how to perform them.

Figure 2: An autoradiograph showing the different amounts of sulfur 35 taken up by various plants

Figure 3: An autoradiograph showing the different amounts of iodine 131 taken up by various plants

Woodburn writes: "If you already know something about atoms, you can skip the next few paragraphs. Even if you have read about atoms, however, a review of their principal characteristics may prove helpful. A particularly nice description of the atom is presented by the late Wolfgang Pauli in World of Life: 'If an atom could be magnified to the size of a house, it would probably look something like a great soap bubble, except that its outlines would be so hazy and indistinct that it would be impossible to tell just where the borders of the atom were. Within the misty outer shell would appear other more or less concentric or interlocking shells, each as hazy as the outer one. Deep in the center of this shimmering mass would be a denser, more solid looking structure, the nucleus, no larger than a dot. Most impressive, perhaps, would be the vast emptiness of the atom, a characteristic which it shares with all the universe around it. It is strange indeed to realize that man and all living things, the earth, and all the universe are constructed of such empty and seemingly fragile structures. It has been estimated that if all the atomic constituents of the human body could be packed together tightly, eliminating the spaces between them, they would be no larger than a grain of sand.

"'The planetary electrons,' Pauli continues, 'which revolve around the nucleus must be visualized as endowed with a smashing, driving energy. Even in this house-sized atom, they would revolve in their orbits with such inconceivable speed that they would not be recognized as separate units, but would give the illusion of thin, transparent shells, as unreal as the disk described by the whirling blades of an electric fan. If their speed could be reduced so that they could be made visible, they might become vaguely outlined as intensely vibrating "objects" no larger than pinpoints; not solid but rather, says modern physics, whirlpools of energy, foci of energy, or similar intangible units!'

"To Pauli's picture of these gossamer shells 'endowed with a smashing, driving energy,' we must add a reservoir of far greater energy at the site of the nucleus. Some nuclei disintegrate spontaneously; they emit particles of matter that are sometimes accompanied by electromagnetic waves. The process changes the number of protons in the atom; in effect a new atom is born. When part of the nuclear substance of the radioactive isotope phosphorus 32 is ejected as an electron, for example, the residue is a non-radioactive atom of sulfur 32. If you begin an experiment with phosphorus 32 and expect subsequent chemical tests to show only this element, you are in for a surprise. At the end of two weeks you will have as much sulfur as phosphorus! This is another way of saying that the half-life of phosphorus 32 is two weeks.

"Bundles of energy ejected by disintegrating nuclei in the form of electromagnetic waves or particles provide useful signals for locating radioactive atoms. It is for this reason that radioactive isotopes are often called tracers. Before they disintegrate, radioactive atoms are chemically indistinguishable from their non-radioactive counterparts. Phosphates containing phosphorus 32, for example, are taken up by growing plants just as readily as those containing the non-radioactive isotope phosphorus 31. However, when any atom of phosphorus 32 in the phosphate disintegrates, it sends out a powerful signal, and these signals make it possible to follow the life processes of a plant in some detail.


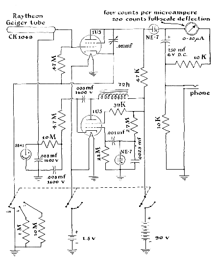
Figure 4: Circuit diagram for a Geiger counter that can be made by the amateur

"It is well known these days that the radiations of disintegrating atoms can damage living tissue and even kill living organisms. How, then, is it possible to use radioactive isotopes for tracing life processes? Do they not injure the experimental plant or animal, induce abnormalities and lead the experimenter to false conclusions? It turns out that atomic bullets, whether in the form of waves or particles, can go through apparently solid stuff without disturbing it-without 'leaving a hole.' What is meant by 'leaving a hole'? Suppose one shoots a rifle bullet through a flock of geese on the wing. To make a hole in the flock, must a bullet actually hit a goose? If this is what is meant, it must be remembered that atoms are made up of a few very small 'geese' flying around in flocks that are distributed through a relatively immense volume of empty space. The average atom is composed of one part 'goose' to 10 trillion parts of space! This means that if we were to shoot a goose-sized bullet at the center of the atomic flock, we would have one chance in 10 trillion of hitting a goose, or that conversely we would have to shoot 10 trillion bullets to be reasonably certain of hitting a goose. So the probability is high that a radioactive tracer will not seriously injure a normal plant or animal, particularly if one is sparing in the use of radioactive material.

"The half-life of many radioactive isotopes is measured in minutes or days. That of iodine 131, for example, is 8.08 days; of phosphorus 32, 14.3 days; of barium 137, 2.6 minutes. Thus in the interests of economy the experimenter would be well advised to plan his experiments in advance of purchasing his radioactive material; otherwise he runs the risk of losing the material before the experiment is completed. By careful scheduling I have done as many as 40 experiments with a kit consisting of 10microcurie quantities each of phosphorus 32, iodine 131, zinc 65, and 50 microcuries of sulfur 35.


Figure 5: Relative absorption of radioactive atoms by parsnip (large) and tomato seeds (small)

"The power and convenience of the tracer technique are easy to demonstrate. Suppose you want to know whether dissolved salt (sodium chloride) is caught considerable precision, for example, by simply pressing a sheet of emulsion firmly against the plate. A reasonably good autoradiograph can similarly be made of a leaf that has taken up radioactive material. If the leaf is a thick one, however, radiation from the part of the leaf that is not in direct contact with the emulsion will strike the emulsion at an angle. In consequence the edges of the autoradiograph will appear diffuse. With many specimens it is necessary to separate the specimen and the emulsion by an inert barrier to prevent chemical reaction between the silver salts and the specimen. For this reason plant and animal tissues are commonly wrapped in a thin sheet of plastic such as Saran or cellophane. The resulting image loses sharpness, of course, in proportion to the thickness of the protective covering.

"Occasionally it is necessary to make autoradiographs of rough objects or those of irregular shape. Here one can strip the emulsion from its backing and, while it is moist, press it against the specimen. Emulsions that are easily detached from their backing material are employed in the photoengraving industry and can be procured through a dealer in commercial photographic supplies. Special developing processes are usually specified by the supplier for each type of emulsion and should be followed carefully for optimum results. Exposure time varies both with the energy of the radiation and with the rate at which it enters the emulsion. Optimum exposure time is determined by trial and error.

"Autoradiographs are especially useful to the amateur because they give him plenty of time and require very little radioactive material. But they permit only rough estimates to be made of the radioactivity present in a specimen. Precise measurements require the use of an instrument that can be calibrated, such as the Geiger counter. An excellent Geiger counter can be assembled from commercial parts for about $25. As with photographic emulsions, the sensing element of the instrument, the Geiger tube, takes advantage of the ionizing properties of alpha, beta and gamma rays. The most efficient Geiger tubes contain a mixture of two or more gases under moderately low pressure in an electric field of several hundred volts. The field is maintained between coaxial electrodes; usually one electrode is a cylinder of thin metal and the other a wire on the cylinder's long axis. The wire is made electrically positive and the cylinder negative. When a penetrating ray or particle dislodges an electron from a molecule of gas, the dislodged electron is strongly accelerated by the electric field toward the anode and quickly acquires sufficient velocity to dislodge other electrons from the molecules in its path. These electrons are similarly accelerated toward the anode, and thereby acquire sufficient energy to ionize still other molecules. An avalanche of electrons thus develops. Within a few microseconds the swarm of electrons enters the anode and flows through the external circuit as a pulse of current.


Figure 6: Distribution of sulfur 35 in leaves of dandelion (left), clover (middle) and mustard (right)

"The pulse may be amplified to actuate a headphone, a meter or a counter. Meanwhile the positive ions formed by the radiation are accelerated toward the cylindrical cathode. If permitted to strike the cathode, these energetic ions dislodge electrons from it and thus initiate a series of avalanches that paralyze the tube. This is prevented by introducing into the tube a 'quenching' vapor: a small quantity of alcohol or a halogen such as bromine. The accelerated ions collide with and give up energy to the molecules of the quenching vapor; they usually acquire an electron during the encounter and thus become passive. In the case of organic quenchers such encounters result in the permanent dissociation of the quenching molecules; on the average a billion molecules of alcohol are dissociated per count. In consequence the useful life of the tube is limited to about 100 million counts. Halogen molecules, on the other hand, are merely raised to an excited state by such collisions and return to their low-energy state within 24 hours.

"In theory the life of halogen-quenched tubes is unlimited, but in practice they must be replaced after about 10 billion counts. The electrodes of most Geiger tubes are enclosed by a glass envelope so thin that it can barely withstand the difference in pressure between its gas and that of the atmosphere. Thick glass would block the entry of low-energy particles. For this reason Geiger tubes are among the most fragile items of scientific apparatus. An eggshell is strong in comparison with the tubes used in the most sensitive counters. Handle the tubes accordingly.

"A primitive counter can be made by supplying voltage to a Geiger tube through a 10-megohm resistor and connecting a headphone, in series with a .001-microfarad capacitor, across the terminals of the tube. Each triggering particle will be heard in the headphone as a sharp click. Although interesting as a demonstration, an instrument made this way is of little use in experimental work because you are likely to hear so many counts that you cannot record them. The circuit of a self-contained, battery-powered counter of more advanced design is shown in the accompanying diagram [Figure 4]. In this instrument current pulses from the Geiger tube are amplified by the vacuum tube in the upper part of the diagram. Successive pulses from the amplifier are fed into the 250-microfarad capacitor at upper right. The rate at which charge accumulates in the capacitor is determined by the frequency of the current pulses. The capacitor discharges through a microammeter calibrated in counts per minute. The circuit includes provision for a headphone so that the counts can also be monitored by ear. The entire assembly, including the batteries, can be housed in a box three inches wide, four inches high and six inches long. The counter tube should be protected by an appropriate length of rigid plastic tubing, If you have no experience in assembling and wiring electronic components, look up a neighboring radio amateur. One or more will be found in every community, and I have yet to meet one who has not welcomed the opportunity to lend a hand. It is possible to add an accessory to this instrument for registering total count during a specified interval. This provision more than doubles the cost, however, and is not essential for the experiments I shall describe.


Figure 7: Distribution of sulfur 35 in growing tomato seedlings

"The relative merits of the autoradiograph and Geiger-counter techniques can be demonstrated by an experiment designed for determining the half-life of a radioisotope. Iodine 131, with a known half-life of 8.08 days, makes a convenient specimen. To determine its half-life, first add 10 milliliters of distilled water to the bottle containing 10 microcuries of the isotope, replace the cap on the bottle and swirl the contents gently for a few minutes. (Incidentally, a one-microcurie-per-milliliter solution is a convenient dilution for many experiments.) Now with a punch of the kind used for perforating notebook paper cut two disks from a sheet of blotting paper and transfer two drops of the solution to each disk. Dry the disks, cement them to cardboard, label them with the name of the isotope, date the card and wrap it with a single sheet of thin plastic. Next, switch the Geiger counter to its most sensitive position and move the card toward the counter tube until the meter shows a deflection of approximately 80 per cent of the full scale. A wooden fixture is now made for holding the card and counter tube at this empirically determined distance. The fixture must be designed so that card and tube can be returned precisely to their respective positions whenever desired. The instrument reading is then recorded, along with the date.

"Next the card is placed in contact with a sheet of film and weighted down. A similar card is prepared on the following day, its rate of count is measured and it is placed in contact with the film. This is repeated every day for two weeks. Each film is exposed for 12 hours and then developed. When all films have been developed, the tabulated readings of the Geiger counter are plotted as the ordinate on semilog graph paper against the time in days (in intervals of equal length) on the abscissa. If the intervals of the log scale are numbered from O to 1, a horizontal coordinate drawn from .5 on the ordinate to the graph and a perpendicular dropped from this point of intersection to the abscissa, will show the half-life of the isotope. Compare the slope of the graph with the gradually diminishing intensity of the auto-radiographs. Do not be too disappointed if the half-life as indicated by your initial experiment fails to agree with the known value. You will come closer with practice.

"As a variation of the experiment you can put a pair of disks on each card, one pair charged with iodine 131 and the other with phosphorus 32 [see illustration top]. Solving the resulting graph for the half-life of each radioisotope is an intriguing problem. In interpreting the data remember that the beta particles from phosphorus 32 are more likely to reach and trigger the Geiger counter than are the lower-energy particles of iodine 131. The analysis is further complicated by the fact that the disintegration of radioactive iodine is accompanied by the emission of both a beta particle and a gamma ray. The gamma ray travels through a much greater thickness of air before expending its energy than does the beta particle, but only a small percentage of gamma rays trigger a count.

"The application of radioisotopes for measuring physical quantities such as thickness can be demonstrated by a simple experiment based on the absorption of beta rays. A source of penetrating beta rays, such as those emitted by phosphorus 32, is placed at that distance from the counter tube which drives the meter to full scale. A rubber sheet of known thickness is then placed between the source and counter tube and the count recorded. Several additional sheets are then added successively to the first, the count being recorded for each added sheet. The known thickness of the sheets is then plotted against the respective rates of count. One or more sheets may then be stretched. The unknown thickness of the stretched rubber is determined by referring the observed reading for the stretched sheets to the graph. Rubber stock for the experiment may be cut from an old inner tube.

"Tracers have become powerful tools in biological experiments for probing such matters as the distribution of a given element in the structure of a growing plant. For example, some familiar house plants have leaves that are partly green and partly white; is phosphorus more likely to be deposited in the green portion of the leaf than in the colorless portion? To study this question the roots of a plant with such leaves were placed in 30 milliliters of water containing one microcurie of phosphorus 32. Individual leaves were removed after one, two, three, four and five hours, laid on a sheet of cardboard, wrapped with plastic film, placed in contact with X-ray film in light-proof envelopes and pressed under a book for 10 hours. No radioactivity was apparent on the developed film. When the experiment was repeated and the film was exposed for 24 hours, however, radioactive phosphorus was detected in all the leaves. There was no difference in the amount of phosphorus taken up by the green and by the white portions of the tissue. It should be interesting to try this experiment with isotopes of other elements and to vary the light, temperature and other conditions under which the plants are grown.

"Do plants of various species differ in their absorption of the radioactive isotopes sulfur 35 and iodine 131? Plants of six different species were placed in separate solutions of 20 milliliters of water, to each of which one microcurie of sulfur 35 and one of iodine 131 had been added. The accompanying autoradiographs [Figures 2 and 3] show the relative absorption of each of the species after they had been in the solutions for 29 hours. As noted earlier, it is difficult to gain quantitative data from autoradiographs, particularly when two isotopes are combined that emit beta rays of differing energies. The beta particles from sulfur 35 have scarcely enough energy to penetrate the tissues of the plant, but the radiations from iodine 131 are capable of exposing the emulsion strongly even though they originate deep within the plant tissue.

"Tracer isotopes may also be used to follow the transport and utilization of nutrients during the germination and: development of seeds into young plants. In one procedure thin disks cut from sponge are floated on a dilute solution containing the isotope, and a few seeds are 'planted' on the disks at regular time intervals, say every five days, until the first seeds planted develop into seed-: lings. All specimens are then removed, washed briefly, dried and mounted on cardboard for exposure. Autoradiographs made by exposing no-screen X-ray film for 10 to 20 hours will show when and where a specific nutrient migrated during the growth process. A typical autoradiograph made in this way appears in the accompanying illustration [Figure 5]. Observe the variation in the absorption of sulfur 35 [left column], calcium 45 [middle column] and phosphorus 32 [right column] by parsnip and tomato seeds.

"Do minerals move only upward in plant roots? To answer this question divide the root system of a plant, say ragweed or clover, let half of the roots dip into a dilute solution of radioactive phosphorus and the other half into a separate container of plain water. After seven hours remove the plant, being careful to prevent the two halves of the root system from touching. Blot dry and examine by autoradiography or by Geiger counter. (I found that phosphorus apparently moved down into the roots that were immersed in plain water.)

"Some parts of a growing organism require more of a certain nutrient than other parts. One of the substances selectively distributed is sulfur. In some cases the distribution follows a logical pattern. In others the pattern is random. The accompanying autoradiograph [Figure 6] is enlarged from 35-millimeter X-ray film that had been in contact with a portion of a dandelion leaf [upper left], clover [center] and wild mustard [upper right] for 20 hours after the plants had been in a solution containing one microcurie of sulfur 35 for 66 hours. As a teacher I find that 35-mm. film is excellent for making autoradiographs. It is more economical and more convenient than the larger sizes and, when properly used, yields as much information as they do. After exposure and development it can be mounted in ordinary two-by-two-inch slide binders for projection at meetings or in the classroom. Another example, made by following much the same technique, shows the absorption of sulfur 35 by growing tomato seedlings [see illustration in Figure 7]. Note the uniform distribution of this nutrient in the very young plants [top] and the beginning of characteristic clumping in the older seedlings [bottom].

"This experiment, like many made with radioisotopes, raises more questions than it answers. How long do the concentrations of sulfur remain in these sites? To what specific physiological processes are they related? What accounts for their occasional random distribution in the plant? Which of the other elements, if any, exhibit a similar tendency to clump? The design of experiments to probe such questions can in itself become an engrossing enterprise.

"In taking up this avocation you should never lose sight of the fact that you are working with potentially dangerous materials. Just as corrosive acids, explosive salts or poisonous compounds, if handled improperly, can cause accidents, so can radioactive isotopes. That you can work safely with radioactive isotopes in limited amounts does not imply that these substances are harmless nor that you can ignore common-sense precautions. Medical records show that at least one man has been killed by ingesting as little as half a microcurie of radium. At a distance of one meter a 10-microcurie quantity of iodine 131 could irradiate the body with gamma rays at the rate of .00265 milliroentgen per hour. The permissible continuous dosage over a period of years is 300 milliroentgens per week. To accumulate this dose you would have to be exposed to the 10-microcurie quantity of radioiodine 113,000 hours per week, an obvious impossibility. But exposure in terms of roentgens increases inversely with distance between the source and the target. When one swallows the stuff, the distance between source and target shrinks substantially to zero. Treat radioisotopes with the respect due all poisons. Never permit the material to come into contact with your skin. Wear rubber gloves when preparing specimens. Always know precisely where radioactive materials are located and in what amount. Learn as much as you can about the characteristics of the radiations produced. When the materials have served your purpose, flush them down the drain with a generous quantity of water."

The Oak Ridge National Laboratory and a number of commercial firms dispense radioactive isotopes in amounts that do not require a license. Oak Ridge provides the isotopes free, but charges for each shipment a $20 handling fee plus the transportation cost. The Abbott Laboratories Division of Radioactive Pharmaceuticals in Oak Ridge, which is not associated with the Oak Ridge National Laboratory, has advised this department that it sells radioactive isotopes in a "two pack" and a "nine pack." The two pack, which costs $7.50, consists of 10 microcuries each of phosphorus 32 and iodine 131. The nine pack, which costs $18, includes these isotopes and various amounts of seven others. Shipments are made by air on Friday on all orders arriving up to noon on Thursday.

The address of the Abbott Laboratories Division of Radioactive Pharmaceuticals is Post Office Box 1008, Oak Ridge, Tenn. Among the other firms that sell radioactive isotopes in amounts that do not require a license are: Atomic Research Laboratory (10717 Venice Boulevard, Los Angeles 34, Calif.) and Nuclear-Chicago Corporation (333 East Howard Avenue at Nuclear Drive, Des Plaines, Ill.).

 

Bibliography

PRINCIPLES OF RADIATION DOSIMETRY. George Neilson Whyte. John Wiley & Sons, Inc., 1959.

 

Suppliers and Organizations

 

Fry's Electronics retails over 30,000 electronic items within each store. Fry's has been keeping hi-tech professionals supplied with products representing the latest technology trends and advances in the personal computer marketplace for 15 years. Fry's has become the place where a technical customer can shop with confidence and comfort.

 

The Society for Amateur Scientists (SAS) is a nonprofit research and educational organization dedicated to helping people enrich their lives by following their passion to take part in scientific adventures of all kinds.

The Society for Amateur Scientists
5600 Post Road, #114-341
East Greenwich, RI 02818
Phone: 1-401-823-7800

Internet: http://www.sas.org/