Cost: $0-100
About These Ratings
Difficulty: Easy; no special skills needed. Danger 1: (No Hazards) Utility: This project is based on obsolete technology.

------------------------

About a Hygrometer Made From a Flower Pot, and Huge Telescopes with Compound Mirrors

---------------------

by Albert G. Ingalls
May, 1954

---------------------

FRED LICHTGARN is a Chicago inventor. Among his many inventions he takes greatest satisfaction in the wired fragment of pottery shown in the illustration on the opposite page. It is the "sensing" element of an electrical hygrometer, the first instrument ever made that can measure humidity changes promptly. In constructing it from a broken flower pot Lichtgarn proved once more that the amateur yields to no man when it comes to making ingenious use of materials.

The invention stemmed from Lichtgarn's application to the U. S. Weather Bureau some years ago for a job in weather research. He was told that preference was given to applicants with formal training in meteorology. In lieu of the training he made up his mind to impress the prospective employer with his talent for invention. A single visit to a weather station showed him that the field was wide open. "Meteorologists," says Lichtgarn, "live with instruments handed down in principle from the 1700s. Many observers take pride in pointing to 'triple recorders' last manufactured at the end of the 19th century. The field of weather instruments is an inventor's paradise."

After a detailed study Lichtgarn decided that the greatest room for improvement was available in the field of the gadgets used for measuring water vapor. He went to work on that problem and three years later came up with his hygrometer. The invention not only is something basically new in weather instruments but adds another member to the family of sensing elements for measuring instruments and automatic machines generally-a family which includes the gyroscope, accelerometer, thermistor, photoelectric cell and other devices. Incidentally, after patenting his invention Lichtgarn did not take the weather research job.

"That experience," he writes, "taught me that you don't need a million-dollar laboratory or a job with the government to do research. I also learned that some of the most interesting and challenging puzzles cost the least. I was astonished by the complexity of an apparently simple fragment of fired clay. Just try to learn why some ceramic materials behave as they do in the presence of water vapor! From past experience I knew that some materials were poor electrical conductors, and I was familiar with the distinction between a semiconductor and a leaky insulator. But it had not occurred to me to find out why and how a leaky insulator leaks until I got the idea of substituting one for the conventional hygrometer and psychrometer.

"It did not take long to reach the conclusion that a replacement for these instruments would have to be found if our knowledge of weather was to make much progress. In the days when meteorologists confined their activity to the study of large, slow-moving masses of air, the old instruments were adequate. After assembling approximate measurements of relative humidity, barometric pressure, temperature and wind direction from a number of observing stations, the forecaster could make only a rough estimate of the coming weather.

"Within the past two decades, however, interest has grown in the fine-grained structure of the atmosphere. Meteorologists now want a detailed picture of conditions in the atmosphere throughout a 10-mile vertical cross section above the station. Micrometeorologists demand a running account of changing events in the first 10 feet above the surface!

"It is one thing to measure various points within a slowly drifting air mass 500 miles in diameter and quite another to get the same picture of a swirl 50 feet across. Time works against you. There is no great problem in measuring rapid changes in temperature, pressure or wind, for good, quick-acting thermometers, barometers and wind vanes are available. But moisture measurements are something else again. The hair hygrometer and psychrometer act slowly. They tell you what the humidity was, not what it is. Recordings of relative humidity by a hair hygrometer in a radiosonde, for example, may lag behind those of temperature by a time equivalent to 1,000 feet of the instrument's ascent.

"The hair hygrometer is generally insensitive to sharp changes in humidity at the boundary of horizontal air masses. It is based on the principle that a hair stretches or shrinks as it absorbs or loses water vapor. Human hair, preferably blonde, is best. The changes in length are communicated through a system of levers to a pointer or a recording pen. Accuracy is adversely affected by the age of the hair, the amount of pollution to which it has been exposed, the mechanical condition and design of the lever system and the rate at which the boundary layer of air is changed. The instrument is not reliable at temperatures below freezing and does not work in the region of supersaturation

"In many respects the sling psychrometer is no better. No basic improvement has been made in this device since its invention some 200 years ago. It is based on the principle that water evaporates at a rate proportionate to the amount of water vapor in the air. It employs two thermometers as sensing elements. The bulb of one is enclosed by a moistened wick. Heat lost by evaporation from the wick causes a difference of temperature indication between the two thermometers and enables an observer to calculate the relative humidity. During use the instrument is swung rapidly to prevent air in contact with the wick from becoming saturated. If the swinging is continued until the wet bulb reaches minimum temperature, if the wick is of proper texture and fits snugly and is not contaminated, and if the observer reads the thermometers promptly, he learns eventually and with considerable accuracy what the relative humidity used to be.

"Having dismissed the possibility of making substantial improvement in either of these instruments, I looked for some better way of measuring water vapor and finally hit on the principle of adsorption. It is well known that water vapor is adsorbed strongly by many materials, including such interesting substances as powdered glass, to which molecules of water vapor will cling even after the glass is heated to a dull red.

"I knew from previous experience that charcoal has a strong adsorptive affinity for water vapor. It is often used as the adsorbent in the gas traps of high-vacuum systems. The traps are filled with pulverized charcoal. When cooled by liquefied air, they have an immense capacity for soaking up unwanted gas. Charcoal owes much of its effectiveness as an adsorbent to its porous structure, which gives it a tremendous surface area per unit of volume-as much as 5,000 square feet per ounce. The pores are large in relation to the size of gas molecules. Hence the gas diffuses through the charcoal easily and is uniformly adsorbed over the entire surface. The normal thermal movement of the carbon atoms limits the number of gas molecules that can be adsorbed at a given temperature. In general, the amount of adsorbed gas varies inversely with the temperature. Of equal interest is the fact that the forces of adsorption dislodge some of the electrons associated with molecules of water vapor, thereby creating ions-carriers of electrical current. The conductivity varies in direct proportion to the number of ions, hence in proportion to the amount of adsorbed water vapor.

"As I visualized the adsorbent action, increases in humidity would bring fresh molecules of vapor to the surface of the adsorbent. Some molecules would attach themselves to the adsorbent momentarily, only to be dislodged by thermal agitation. Others would then occupy the vacated places. The interchange would be continuous. Decreases in temperature would enable a greater number of molecules to adhere. Decreases in humidity would reduce the supply of molecules and more would be lost from the surface than gained. In short, each change in temperature or water vapor, no matter how small, would trigger an automatic readjustment of the adsorbed layer which would continue until the interchange reached equilibrium at a new and constant level of activity. Because this action takes place at the molecular level, an instrument based on it should be extremely sensitive.

"The next step was that of finding a porous solid which was both a good insulator and a good absorber of water vapor. Charcoal did not meet the requirement, because it is a much better electrical conductor than ionized water vapor. In addition, the ideal material would have to be physically strong and inert to water vapor. Many substances, such as silica gel, alumina and charcoal, adsorb water vapor readily when their temperature is dropping but they do not release it at a proportionate rate with increases in temperature. Hence, as a final requirement, the affinity of the desired adsorbent must vary in proportion to temperature-because relative humidity is the measure of the amount of water per unit volume of air in relation to the capacity of the air to hold it in the form of vapor at a given temperature.


A hygrometer which uses a piece of flower pot to measure changes in humidity

"It occurred to me that a ceramic material, if underfired, might combine the necessary porosity and insulating properties-at least for a rough check of the idea's soundness. A likely candidate was right at hand in the form of a broken flower pot.

"The first test was made with a small piece measuring approximately an inch wide and two inches long. An electrical connection was made at each end through a dab of India ink rubbed over heavily with soft pencil lead and covered by a few thicknesses of tinfoil held in place by "peewee" clips (with the teeth filed off). The clips served as terminals [see illustration at left]. It was obvious that the resistance of the element was far beyond the range of a conventional ohmmeter: a flower pot can be used as an insulator of fair quality.

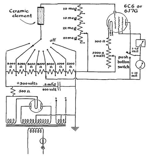
"This posed the problem of developing an experimental voltmeter of the vacuum-tube type sensitive to currents on the order of a hundredth of a microampere. The circuit adopted is shown on the next page. It was made flexible with respect to both input resistance and current so that various adsorbent materials could be tested. Experience taught the wisdom of using two meters in the circuit: one a conventional moving coil type, the other based on the principle of the iron vane, which is almost burn-out proof. The delicate coil-type instrument can be switched out of the circuit until the approximate resistance of an unknown adsorbent has been established. The insulation of the wiring, particularly that of the input leads, must be of the best quality, preferably polystyrene, Teflon or air. Any vacuum tube of the 6C6 or 6J5G type with the grid terminal 3 mounted on the glass envelope work satisfactorily.


Diagram of the circuit for the electric hygrometer

"With this circuit complete and the ceramic connected, the indicating meter responded perfectly to a rise or drop in relative humidity. During testing it was found that the element measured wide changes in relative humidity outdoors in temperatures as low as 5 degrees below zero Fahrenheit-well beyond the range of conventional hygrometers. I learned later that the optimum value of grid resistance varies with each adsorbent material and each range. These values must 3 be found experimentally. When the adsorbent is an underfired flower pot (soft and yellowish in color), an input resistance of 42 megohms will generally give an on-scale indication of relative humidities over the range from 30 to 90per cent. This value may be increased to 64 megohms for air drier 30 percent relative humidity and decreased to10 megohms or less as saturation is approached.

"The cathode bias resistor serves as the 'zero' reference adjustment and is set for an arbitrary current of two milliamperes when the applied voltage switch is in the 'off' position.

"In effect the sensing element simultaneously measures the water vapor and the temperature of the air. Hence it is important to shield the element from sources of radiant heat. It is interesting to observe the response caused by a lighted candle at a distance of 10 feet.

"Those who enjoy original experiments will find electrical hygrometry a rewarding field. A beginner can gain experience quickly with almost no cash outlay by testing various pottery elements and calibrating them against a homemade sling psychrometer. A thick element may require as much as 10 minutes to reach equilibrium after a sharp change in humidity. Short, bulky ones work better in dry air and long, thin ones in the region of saturation. They can be shaped easily on a carborundum wheel.

"More interesting than pottery fragments are elements you can make yourself. Various raw clays are available in small amounts from artists' supply stores, drug stores, chemical supply houses and building supply dealers. These can be mixed with various substances (listed in reference texts of ceramics techniques) that affect porosity. Their effect on ionization and adsorption must be determined by experiment. Commercial kilns specializing in firing work for amateur artists and ceramics hobbyists can now be found in most communities. The average firing time and temperature for most elements will run about 60 hours at 1,400 degrees F. The temperature must be kept below vitrification.

"The over-all range of the instrument can be increased by using combinations of elements and by varying the electrical constants. A group of thin plates sensitive to low humidity can be connected through a resistor of high value to a single element designed for the high range. The input circuit of the meter is connected across the single element. The series resistor prevents the thin plates from acting as a short circuit in wet air. When operating in dry air the single element becomes an insulator; thus it does not affect the operation of the multiple element. Five or more elements, each designed for a portion of the humidity range, can be combined similarly in a single instrument which will cover a temperature range from-30 to over 100 degrees and from 20 per cent relative humidity to well into the region of supersaturation. There is no simple method of calibrating the instrument for measuring air in the supersaturated state, but the ceramic element continues to indicate in this region.

"The use of electrical hygrometry should appeal strongly to many amateurs-to weather observers, for example, particularly those specializing in micrometeorology. So far as I know, little if any effort has been made up to now to combine the electrical hygrometer with other sensing elements for automatic recording of complex aspects of climate such as soil evaporation, frost prediction and similar meteorological profiles.

"Finally, the unit should find wide application among amateurs who enjoy working in the field of automatic control. Like the thermostat, which controls the output of the furnace and room temperature, the electrical hygrometer can make humidifiers and desiccators self-controlling-a possibility which should appeal to those who operate greenhouses, incubators, 'dry' rooms and other enclosures in which a uniform atmosphere is essential."

THE FACT that the building of a telescope with a composite mirror 500 inches in diameter was seriously considered recently by certain U. S. astronomers has been an open "secret" to the whole astronomical and optical world. Many who would have enjoyed watching the costly experiment (without participating in its risks) have expressed disappointment that the project was given up. It is said that those who were to build it were discouraged by other astronomers.

The British optical designer E. H. Linfoot once explained the cautious conservatism of the average astronomer regarding unconventional telescopes. "None but a working astronomer is really qualified to pass judgment on a telescope design, and few astronomers have a sufficiently strong interest in optics to wish to experiment with new ideas in this field. It is only once or twice in a century that the average observatory can raise the money to invest in a new large telescope, and it is hard to blame a director who, after spending years of heartbreaking negotiation to obtain an endowment, prefers to spend the funds he has raised on something he knows a good deal about already. Nevertheless, this attitude has had unfortunate consequences in the past." George Ellery Hale, the builder of three great observatories, who had an optician's and mechanic's firsthand understanding of instruments, privately spoke of the same unfortunate consequences.

However, an amateur can experiment with a certain kind of large telescope that does not cost millions of dollars. This poor man's large telescope has a low-cost composite mirror and needs almost no mounting. If you could subtract from a large telescope, such as the 200-inch, all the immense mechanism that moves the massive mirror to compensate for the rotation of the earth, you would have extremely little mechanism left to be bothered with. There would be only a plate holder and a miniature mechanism no larger than an electric clock, to move the plate slowly. In such a design the earth's rotation moves the fixed main mirror. Because it is rigidly supported, the mirror need be no more than one inch thick, and may consist of a mosaic of small inexpensive mirrors at the bot tom of a deep pit.

The drawback of such a telescope is its limited scope; it can photograph only a narrow band around the heavens. Yet such a telescope would be so cheap that a chain of them could be built in different latitudes to cover a large part of the sky for less than the cost of a single conventional telescope of equal size. Six of them, spaced at 115-mile intervals, could photograph the heavens above California or Italy. Suck telescopes, proposed by the Italian astronomer Guido Horn-D'Arturo and by the Finnish astronomer Y. Väisälä, were described in this department in January, 1951, and aroused more than the usual response from readers.


A fixed-mirror telescope planned by Austrailian amateurs

After reading the description, J. P. Hamilton of the Astronomical Society of Victoria, Australia, contributed to the Society's Journal, of which he is an editor, a scheme for a large telescope of this type which any group of amateurs could build [see drawing at left]. The triangular support for the 37 mirrors has pivots at two of its apexes, while the third has a screw by which a 1.4-inch vertical motion alters the declination by 1Ys degrees. The plate holder and its clock drive at the top of the tower are correspondingly shifted by a hand crank. By tilting the mirror the telescope may be made to cover three adjacent bands of the sky with a total width of four degrees. The blanks for the mirrors would be dealt out to the members of the society to be ground and polished as spheres. The central mirror would be given a radius of curvature of 820 inches, and the 37 spheres together would approximate a paraboloid if the six spheres that surround the center had a radius of curvature of 820.025 inches, the next 12 had 820.1 inches and the outer 18 had 820.22 inches. However, since it is difficult to grind long-focus spheres with a precision beyond one part in about 400 of the radius of curvature, the attainable precision would be only within about two inches, corresponding to 1.5 fringes in a test by interference made on the flash-polished fine-ground mirrors.

Hamilton anticipates that the most difficult problem would be adjusting the mirrors to a coincident focus. This would be accomplished by differential screws in the mirror supports, each turn lifting or lowering the mirror one thousandth of an inch. The collimation would be held stable by convexing the backs of each mirror concentric with the front. If the mirror shifted sidewise, the image would then not shift. This simple solution of an old problem, hit upon by F. J. Hargreaves and others of the British Astronomical Association, might profitably be used on all telescope mirrors.

Apparently among amateur astronomers in the antipodes human nature is the same as in the U. S., for Hamilton urges that the work of digging the deep pit be rationed so that all members of the group may enjoy the exhilaration.

H. E. Dall has pointed out that while the composite mirror will, as Horn-D'Arturo admits, give somewhat enlarged star images, photographically it should be little inferior to a single paraboloidal surface, because atmospheric turbulence usually limits high resolution.


A large zenith telescope with a mirror moved by the earth

Hamilton provides for a suction fan and duct to bring surface air to the bottom of the pit. But Roger Hayward, the illustrator of this department, says that instead of worrying about ventilation or temperature variations the telescope builders should rejoice at the virtues of a pit full of still air: "Stirring it up with a blower would be to throw away nature's gift. The secret of the success of the spectroheliograph on the 150-foot sun tower on Mount Wilson is that the apparatus is in a pit where the air stratifies, with cold air on the bottom, and is very stable. Hence it would seem best to bury as much of the instrument as possible."

A TELESCOPE maker who likes to fool with unconventional telescope designs is the widely known planetary observer Lyle T. Johnson of La Plata, Md. The drawing above pictures one of Johnson's imaginative creations. As in the Hamilton telescope, the primary mirror is fixedly attached to the rotating earth at the bottom of a pit. It is a mosaic of narrowly separated hexagons or tesserae (tiles) . As the earth rotates, the f/2 cone of rays reflected from a star field or object by the large mirror moves eastward. The observer's cage is kept in pace by its drive. It has swing enough for a two-hour exposure. During half an hour of the exposure, while the object is near the zenith, the whole of the 500-inch mirror sends its light to the plate; the rest of the two hours it catches part of the light. The cage may also be swung at right angles (north and south) 11-1/2 degrees each side of vertical. Johnson says that this telescope could collect more light than the 200-inch for a period of more than an hour. A 700-inch mirror would greatly increase the range in both directions. He is also evolving other designs.

 

Bibliography

CLIMATE AND MAN. U. S. Government Printing Office, 1941.

ELECTRONICS: EXPERIMENTAL TECHNIQUES. William C. Elmore and Matthew Sands. McGraw-Hill Book Company, Inc., 1949.

AMATEUR TELESCOPE MAKING. Edited. by Albert G. Ingalls. Scientific American, Inc., 1952.

AMATEUR TELESCOPE MAKING-ADVANCED. Edited by Albert G. Ingalls. Scientific American, Inc., 1952.

AMATEUR TELESCOPE MAKING-BOOK THREE. Edited by Albert G. Ingalls. Scientific American, Inc., 1955.

 

Suppliers and Organizations

 

Fry's Electronics retails over 30,000 electronic items within each store. Fry's has been keeping hi-tech professionals supplied with products representing the latest technology trends and advances in the personal computer marketplace for 15 years. Fry's has become the place where a technical customer can shop with confidence and comfort.

 

The Society for Amateur Scientists (SAS) is a nonprofit research and educational organization dedicated to helping people enrich their lives by following their passion to take part in scientific adventures of all kinds.

The Society for Amateur Scientists
5600 Post Road, #114-341
East Greenwich, RI 02818
Phone: 1-401-823-7800

Internet: http://www.sas.org/